Papers by A. Z. Hafez

Renewable and Sustainable Energy Reviews, 2018
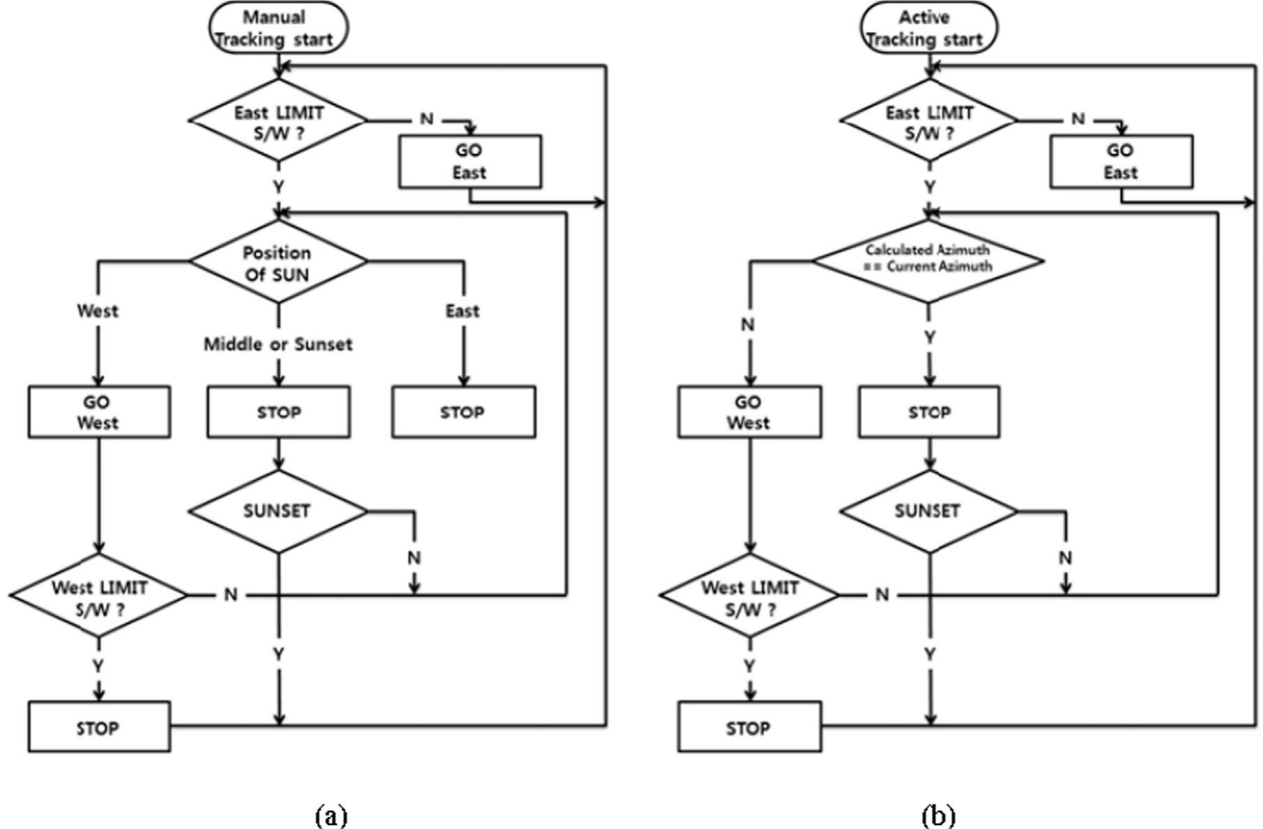
This paper presents a comprehensive review on solar tracking systems and their potentials in sola... more This paper presents a comprehensive review on solar tracking systems and their potentials in solar energy applications. The paper overviews the design parameters, construction, types and drive system techniques covering different usage application. There are two main solar tracking systems types that depending on their movement degrees of freedoms are single axis solar tracking system and dual axis solar tracking system, which are addressed in the recent studies. The solar tracker drive systems encompassed five categories based on the tracking technologies, namely, active tracking, passive tracking, semi-passive tracking, manual tracking, and chronological tracking. The paper described the various designs and components of the tracking systems. There are 42.57% of the studies discussed and presented single axis tracking systems while 41.58% of these studies to the dual axes tracking systems. In the recent research studies, the most common solar tracker drive type was active tracker by 76.42% usage in applications while in the second most impact type is the chronological solar tracker by 7.55%. Furthermore, in the solar tracking techniques, Azimuth and altitude tracking achieved 16.67% in usage, Horizontal tracking by 16.67%, Azimuth tracking by 10%, and polar tracking by 4.44%.

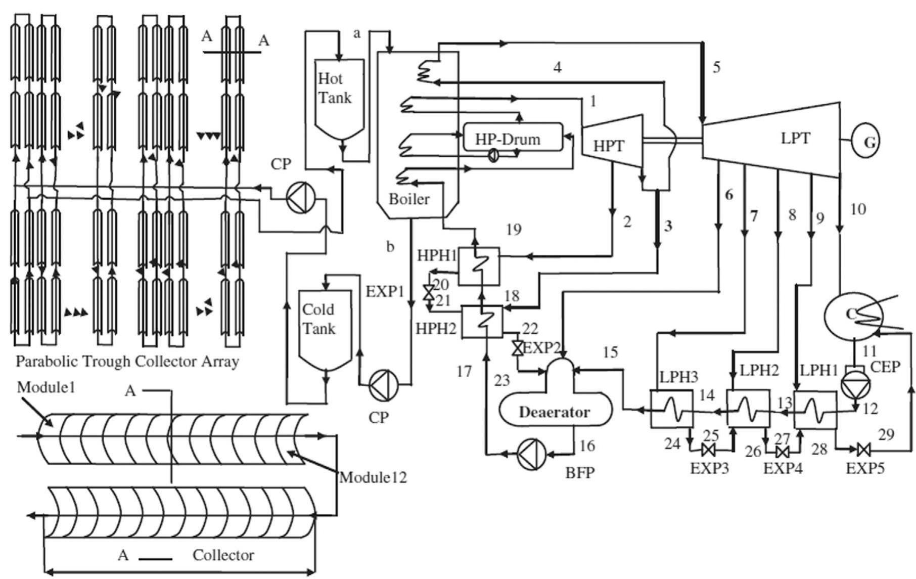
This paper presents a review of the design parameters, mathematical techniques and simulations us... more This paper presents a review of the design parameters, mathematical techniques and simulations used in the design of parabolic trough solar systems, along with a review on their applications. Recent studies that analyze the deployment of solar parabolic trough collectors (SPTC) in different countries and the operational SPTC plants are also presented and discussed. The paper also discusses the different kinds of software and test methods of solar collectors developed since 1981 which can be distinguished by their particular mathematical models or tracking techniques. In particular, since the mathematical models are especially required for the design, analysis, testing and validation of the systems results as they provide an approximation of the dynamic behavior of the physical properties of the system, they are discussed in depth. The mathematical models allow the calculation of different parameters of the solar parabolic trough system, the angle of inclination of the collecting surface and the forces acting on the system. The validity and experimental validation of the major mathematical models on practical solar parabolic trough concentrators, receivers and other components of different dimension are also reviewed. The paper showed the optical efficiency values are close to 63% and the theoretical peak optical efficiency reached 75%.
This paper presents a review of tilt angle and azimuth angles in solar energy applications. The p... more This paper presents a review of tilt angle and azimuth angles in solar energy applications. The paper involves an overview of design parameter, applications, simulations and mathematical techniques covering different usage application. The number of references analysing the tilt angle deployment in the context of the research papers of the different countries currently having operations in solar systems is much more significant. Different kinds of models and test methods of optimum tilt angle in different solar systems have been developed since 1956 which can be distinguished by their particular mathematical models or tracking techniques as shown in the latest researches. The mathematical models allows the calculation of different parameters of the solar radiation, the angle of inclination, and the optimum tilt angle of the collecting surface and the effects acting on the system.

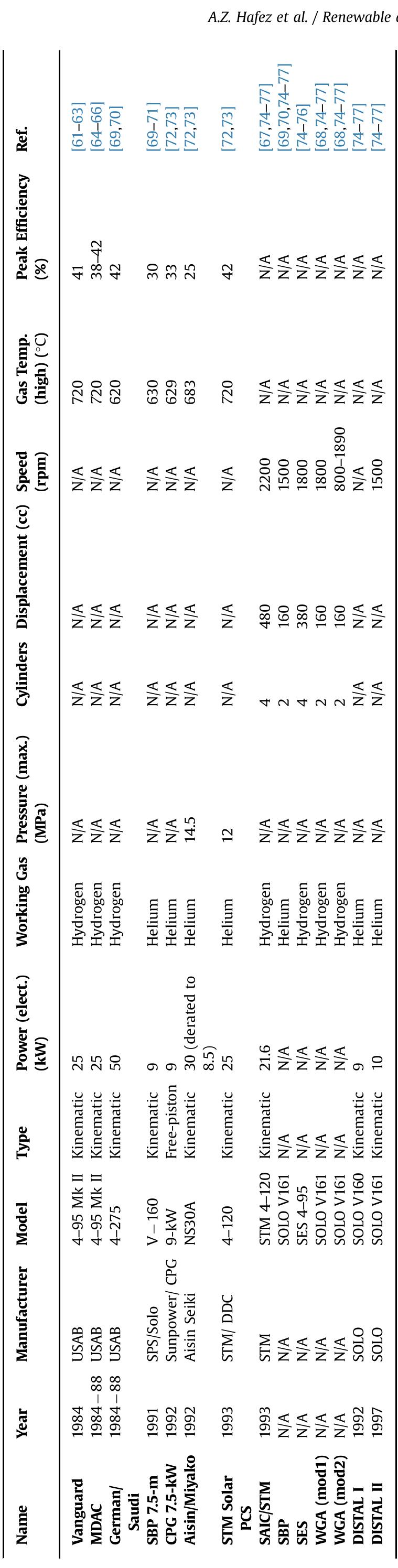
In this paper, a feasibility study is carried out in order to investigate the description, workin... more In this paper, a feasibility study is carried out in order to investigate the description, working principles of the solar parabolic dish systems worldwide, and their potential use in some countries are given. A study of the system is presented, which able to show the performance of the system and accounting for the main technical aspects of the concentrator, receiver and Stirling engine. The study reviews the parabolic solar dish technologies and the design factors adapted in different applications such as material of the reflector concentrators, shape of the reflector concentrators and the receiver, solar radiation at the concentrator, diameter of the parabolic dish concentrator, sizing the aperture area of concentrator, focal length of the parabolic dish, the focal point diameter, sizing the aperture area of receiver, geometric concentration ratio, and rim angle. In order to identify the optimum design feasible option for installation of the solar dish plants, the technical characteristics of some implemented solar dishes worldwide are presented. The study take into consideration available solar potential and the different designs of solar dishes.

Modeling and simulation for different parabolic dish Stirling engine designs have been carried ou... more Modeling and simulation for different parabolic dish Stirling engine designs have been carried out using Matlab. The effect of solar dish design features and factors such as material of the reflector concentrators, the shape of the reflector concentrators and the receiver, solar radiation at the concentrator, diameter of the parabolic dish concentrator, sizing the aperture area of concentrator, focal Length of the parabolic dish, the focal point diameter, sizing the aperture area of receiver, geometric concentration ratio, and rim angle have been studied. The study provides a theoretical guidance for designing and operating solar parabolic dish Stirling engines system. At Zewail city of Science and Technology, Egypt, for a 10 kW Stirling engine; The maximum solar dish Stirling engine output power estimation is 9707W at 12:00 PM where the maximum beam solar radiation applied in solar dish concentrator is 990 W/m2 at 12:00 PM. The performance of engine can be improved by increasing the precision of the engine parts and the heat source efficiency. The engine performance could be further increased if a better receiver working fluid is used. We can conclude that where the best time for heating the fluid and fasting the processing, the time required to heat the receiver to reach the minimum temperature for operating the Solar-powered Stirling engine for different heat transfer fluids; this will lead to more economic solar dish systems.
Power output of the solar dish system is one of the most important targets in the design that show effectiveness of the system, and this has achieved when we take into account many factors in the design of the solar dish system. One of these factors is the reflector material of the concentrator and using the results from the Matlab simulation program; where the Polymeric Film, Non Metal reflectors, with a net conversion power of more than 97.07%, still holds the conversion record than the Anod Aluminum reflectors, which has a net conversion power 85.97% with respect to the polished stainless reflectors with a net conversion power 49.52% from the 10 kW Stirling engine. Where the power output differ as 9707, 4952, 8597 W, respectively from the 10 kW Stirling engine. It is shown that there are changes in Stirling power output for different materials, which guide us to select the optimum material, based on the targeted power output and cost. Our target to reach the optimum power that we need it in the design 10 kW power output design as an example from the solar dish Stirling engine.

Elsevier, Energy Conversion and Management, Mar 2014
This paper presents the modeling and simulation for a prototype of the solar-powered Stirling eng... more This paper presents the modeling and simulation for a prototype of the solar-powered Stirling engine working at the low temperature range. A mathematical model for the thermal analysis of the solar-powered low temperature Stirling engine with heat transfer is developed using Matlab program. The model takes into consideration the effect of the absorber temperature on the thermal analysis like as radiation and convection heat transfer between the absorber and the working fluid as well as radiation and convection heat transfer between the lower temperature plate and the working fluid. Hence, the present analysis provides a theoretical guidance for designing and operating of the solar-powered low temperature Stirling engine system, as well as estimating output power from the solar Stirling engine using Matlab program. This study attempts to demonstrate the potential of the low temperature Stirling engine as an option for the prime movers for Photovoltaic tracking systems. The heat source temperature is 40–60 °C as the temperature available from the sun directly.

This paper presents the design and simulation model for a photovoltaic power plant using Matlab/G... more This paper presents the design and simulation model for a photovoltaic power plant using Matlab/GUI. The design and the model for a power plant take into consideration effects of the power consumptions for solar tracking system using solar-powered Stirling engine and compare the new technique for tracking with the last types in this field. The new system designed here produced good power output performance. In addition, this study attempts to demonstrate economic potential of this type of systems by Stirling engine as an option for the power source for Photovoltaic tracking systems and apply it in different locations in Egypt. Hence, the present analysis provides a theoretical guidance for designing and operating of the PV power plant, as well as estimating output power from the power plant and the best location in Egypt. From the economical point of view, this methodology can be useful for local authorities and expected that solar systems will be very competitive to who have to authorize the installation of the new power plant who are trying to find the suitable locations from the point of view of economical impact.

This paper presents the implementation of a generalized photovoltaic simulation model using MATLA... more This paper presents the implementation of a generalized photovoltaic simulation model using MATLAB®/GUI interface. The model is developed using basic circuit equations of the Photovoltaic (PV) cells including the effects of solar radiation and temperature changes. These effects added in real time operation simultaneously. Since the PV module has nonlinear characteristics, it is necessary to model it for the design and simulation of maximum power point for such system applications. Photovoltaic system characteristic curves as current -voltage (I-V) and power -voltage (P-V) characteristics are drawn according to values change of the temperature and solar radiation which observed in MATLAB®/GUI interface. The simulation results showed that these factors and the corresponding PV model influence the maximum power obtained from PV modules under operating conditions. The simulation model also presented the design of the array and the batteries of the load connected to the photovoltaic system.
New Technique for Photovoltaic Tracking Systems Using Solar-Powered Stirling Engine. International Conference on Pure and Applied Sciences, Luxor, Egypt; 28-30 March 2015.

In this paper a study has been made to estimate average global radiation using hours of bright su... more In this paper a study has been made to estimate average global radiation using hours of bright sunshine and calculated solar radiation data available for different locations in Egypt. An empirical model is proposed for estimating daily global solar radiation on a horizontal and on a tilted, south-facing surface by the days of the year.Also, presents the implementation of a generalized solar radiation simulation model using MATLAB/GUI interface. The model is developed using basic equations of the solar radiation including effects of time change and different location of sites. The present study was carried out for the provinces and main cities of Egypt. The amount of hourly, monthly and yearly average of daily solar radiation are computed and discussed.This database contains normal direct and global horizontal irradiances as well as diffuses irradiance
on a horizontal plane and an inclinedplane. Results obtained are useful for any solar energy system applications in Egypt.

The aim of this paper is to present a way in which the efficiency of solar power collection can b... more The aim of this paper is to present a way in which the efficiency of solar power collection can be increased. A new design idea of a one axis tracking PV module using solar-powered Stirling engine as the power source for the tracking motor was proposed in the present study. Every PV module is mounted on an individual sun tracking frame. The new systems designed here provided good power output performance. The optimum PV-tracking axis is the E–W that corresponds to the maximum possible power. The power of PV equipped with an E–W sun-tracking system using solar powered Stirling engine gave much better performance than that of fixed PV systems. Azimuth tracking using solar powered Stirling engine increased annual solar irradiation incident on a surface relative to a fixed south-facing surface at optimum tilt angle. An analytical model to simulate the thermal behaviour of the solar-powered Stirling engine prototype is proposed and validated. The results are shown using simulation and virtual reality. The site of application is chosen at Giza, Egypt (31º North, 30º East).
Awards & Honors by A. Z. Hafez
"The Best Young Oral Presentation" at the International Conference on Pure and Applied Sciences, Luxor, Egypt; 28-30 March 2015.
"Renewable Energy Reviewer Award 2014" from Elsevier and Renewable Energy Journal, 26 January 2015.
Medal of Judging in "Intel Science and Engineering Fair - Egypt 2015", 16-19 February 2015.
"Engineering Innovation Competition 2015" First Place at Egyptian Engineers Syndicate, 17 March 2015.
"Science Idol" Competition "First Place" during "Cairo Science Festival" in American University in Cairo (AUC), Cairo, Egypt, 8 June 2013.
"The Arab Technology Business Plan" Competition Winner "Semi-Final Stage" with project "EGY Charger" Egypt, 12 December 2013.
"The Young Innovators’ Awards – Shaغal Competition" Semi-Finalist Winner with project "EGY Tracker", 18 December 2014.
"Ericsson Innovation Awards 2015" First Stage Winner with project "EGY Tracker", 23 December 2014.
"Cairo Startup Cup" Competition Winner "First Stage" with project "EGY Charger" in Investment Ministry, Cairo, Egypt, 15 June 2013.
Uploads
Papers by A. Z. Hafez
Power output of the solar dish system is one of the most important targets in the design that show effectiveness of the system, and this has achieved when we take into account many factors in the design of the solar dish system. One of these factors is the reflector material of the concentrator and using the results from the Matlab simulation program; where the Polymeric Film, Non Metal reflectors, with a net conversion power of more than 97.07%, still holds the conversion record than the Anod Aluminum reflectors, which has a net conversion power 85.97% with respect to the polished stainless reflectors with a net conversion power 49.52% from the 10 kW Stirling engine. Where the power output differ as 9707, 4952, 8597 W, respectively from the 10 kW Stirling engine. It is shown that there are changes in Stirling power output for different materials, which guide us to select the optimum material, based on the targeted power output and cost. Our target to reach the optimum power that we need it in the design 10 kW power output design as an example from the solar dish Stirling engine.
on a horizontal plane and an inclinedplane. Results obtained are useful for any solar energy system applications in Egypt.
Awards & Honors by A. Z. Hafez